Ford brevetta un motore a combustione di idrogeno
Brucerebbe idrogeno al posto di benzina o diesel

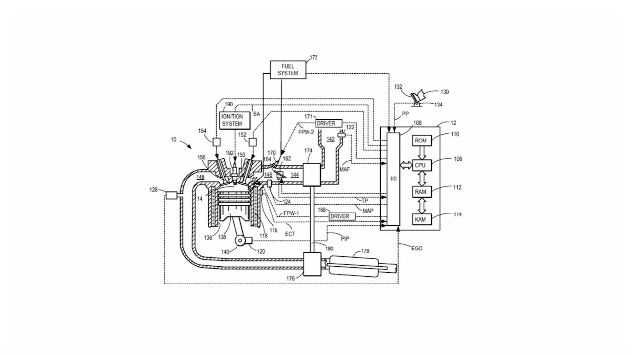
Ford sta lavorando su un motore a combustione di idrogeno, secondo alcuni documenti depositati assieme a un brevetto.
In particolare, il brevetto riguarda un propulsore a combustione interna tradizionale che brucerebbe idrogeno anziché benzina o diesel. In questo modo, il veicolo equipaggiato da questo powertrain non produrrebbe emissioni nocive.
È stato depositato presso lo United States Patent and Trademark Office (USPTO) e descrive un metodo di combustione dell’idrogeno abbinato a un turbocompressore e al riciclo dei gas di scarico.
Il nuovo powertrain farebbe parte di un gruppo propulsore ibrido
All’interno della domanda di brevetto, Ford afferma che un motore a idrogeno potrebbe essere utilizzato come parte di un gruppo propulsore ibrido assieme a un motogeneratore elettrico posizionato tra il powertrain e la trasmissione.
Fino ad ora abbiamo visto diverse case automobilistiche lavorare sui motori a combustione di idrogeno, quindi non è certamente una novità. Esempi sono BMW, Toyota e Yamaha. Nonostante le caratteristiche positive che potrebbe portare l’idrogeno, ci sono alcuni problemi da affrontare come le infrastrutture limitate, la produzione e la distribuzione.
Seguici qui
